Springe auf Hauptinhalt Springe auf Hauptmenü Springe auf SiteSearch

Ein Cooles Konzept

E igentlich hätte Olaf Höhn sein Energiekonzept kaum besser planen können als die Sonne selbst. Sie scheint dann am intensivsten und liefert den meisten Strom vom Fabrikdach, wenn er am dringendsten benötigt wird. Das ist an heißen Sommertagen der Fall. Dann wollen die Kunden auch besonders viel Speiseeis. Die Florida Eis-Manufaktur in Berlin läuft in diesen Zeiten auf Hochtouren und nimmt den gesamten selbst produzierten Solarstrom ab. In den Weihnachtsferien dagegen, wenn die Anlage kaum noch Strom bereitstellt, ruht auch die Produktion. Dann lässt der Florida-Eis-Geschäftsführer Höhn die Pelletheizung anwerfen, um die Gebäude zu heizen. Sonst braucht er die zusätzliche Heizung kaum. Bei der Eiskühlung wird genug Wärme frei, die für Heizung und Warmwasser genutzt wird.

Höhn und seine Mitarbeiter produzieren und vermarkten CO2-freien Eisgenuss. Auf die Idee dazu hat den Geschäftsführer eigentlich ein Einkäufer gebracht. Das traditionelle Familienunternehmen hatte seit den 20er-Jahren des vorigen Jahrhunderts sein Eis nur für die lokale Kundschaft produziert. Dann kam das Gespräch mit dem Einkäufer einer Supermarktkette. Der fand das Eis zwar lecker, aber das reichte ihm noch nicht. Er wollte sozusagen die Killerapplikation, um Florida Eis ins Sortiment aufzunehmen. Da überlegte Höhn gründlich. Und dabei kam ihm die Idee vom CO2-freien Eis.

Chance für neues Energiekonzept

Mit dem Bau eines neuen Gebäudes für Produktion und Verwaltung auf einem Grundstück an der westlichen Stadtgrenze Berlins eröffnete sich auch die Chance, ein innovatives Energiekonzept zu realisieren. Die Herstellung nahezu emissionslos produzierten Eises wurde damit greifbarer. Bei der Projektierung und Realisierung des gesamten Energiekonzeptes stand Fenderl Energy zur Seite. Die Planungen begannen Anfang 2012. Dabei ging es von Anfang an nicht nur um die Gewinnung und den Eigenverbrauch von Solarstrom. Für sein CO2-freies Eis mussten Höhn und der Geschäftsführer von Fenderl Energy, Shi Li, etwas mehr tun. Es ging um ein Strom- und Wärmekonzept. Den Strom sollten Sonne und Wind bereitstellen, für die Beheizung der Fabrik- und Büroräume sollte die Abwärme genutzt werden, die die Kompressionsanlagen und Wärmetauscher für die Eiskühlung abgeben.

Als der Rohbau des neuen Gebäudes stand, musste alles schnell gehen, denn Höhn wollte von Anfang an am neuen Produktionsstandort sein emissionsfreies Eis produzieren. Für die Heizperiode plante und realisierte Fenderl Energy eine Pelletheizung.

Da noch keine Erfahrungswerte vorlagen, hat sich diese später während des regulären Betriebs als etwas überdimensioniert herausgestellt. Die Produktion und Kühlung wirft so viel Wärme ab, dass die zusätzliche Heizung nur noch an wenigen Wintertagen eingesetzt werden muss, wenn sich die Abwärme wegen der gedrosselten Eisproduktion reduziert und die Außentemperaturen besonders niedrig sind. Im Sommer dagegen produziert Florida allein aus der Kühlung so viel warmes Wasser, dass Höhn in der Umgebung noch nach einem Abnehmer sucht.

Kutschers Kühlung

Zu erwähnen ist auch das einzigartige Speicherkonzept für die am Tage von der Sonne gelieferte Energie. Um seine Lieferfahrzeuge energiesparend zu kühlen, hat sich der traditionsreiche Familienbetrieb an frühere Zeiten erinnert. Als es noch keine Kühlaggregate gab, haben die Kutscher Eisblöcke zur Kühlung ihrer Ware genommen. Genauso macht es die Eismanufaktur heute wieder.

Mit der Sonnenenergie wird nicht nur Speise- sondern auch Kühleis hergestellt. Das laden die Spediteure dann morgens vor dem Ausfahren in Lieferwagen. Es kühlt den ganzen Tag und spart kraftstofffressende und Abgase ausstoßende Kühlaggregate in den Autos.

Die Solaranlage und die Pelletheizung mit einer Leistung von maximal 112 Kilowatt sind seit Beginn der Eisproduktion im Berliner Stadtteil Spandau im Februar dieses Jahres in Betrieb. Jetzt soll noch ein kleines, vertikal laufendes Windrad dazukommen.

Höhns Idee ist aufgegangen. Heute ist Florida Eis in zahlreichen Supermärkten gelistet. Die umweltschonende Produktion wird dabei auf den Eispackungen sowie online offensiv beworben. Der Geschäftsführer hat bereits weitere Lieferanfragen bekommen.

Nützliche Links zum Weiterlesen

https://www.floridaeis.de/

https://www.fenderl.eu/

Auf einen Blick

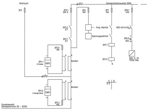
Daten der Anlage

  • Leistung 172,48 Kilowatt
  • 704 polykristalline Module von Eging wurden auf dem Dach montiert
  • Zehn Wechselrichter zu je 17 Kilowattvon SMA
  • Flachdach-Montagesystem Polar Bear von Wasi Solar Wuppertal mitBallastierung
  • Projektierung und Ausführung: Fenderl Energy GmbH
  • Fertigstellung im Februar 2013
  • Solarstromproduktion vor allem für Eigenverbrauch am Fertigungsstandort
  • Betreiber: Florida Eis-Manufaktur GmbH

Jetzt weiterlesen und profitieren.

+ PV E-Paper-Ausgabe – jeden Monat neu
+ Kostenfreien Zugang zu unserem Online-Archiv
+ Fokus PV: Sonderhefte (PDF)
+ Webinare und Veranstaltungen mit Rabatten
+ Adresseintrag im jährlichen Ratgeber
uvm.

Premium Mitgliedschaft

2 Monate kostenlos testen